Dodge Ram Reverse Light Wire Color

Dodge Ram Reverse Light Wire Color. Pay later or over time with affirm. Larger diameter green should be the trailer brake wire from the.

Reverse lights Page 3 Dodge Cummins Diesel Forum
Reverse lights Page 3 Dodge Cummins Diesel Forum from www.cumminsforum.com

One wire is power, one allows it to start in park or neutral and the other is for the reverse. Web the wire colors used in dodge ram tail light wiring can vary depending on the model and year of the vehicle. Larger diameter green should be the trailer brake wire from the.

Web 3,651 Reaction Score 1,191 Location Texas Ram Year 2019 Engine 6.4L Hey Everyone I'm Looking For A Good Source To Tap Into For The Reverse Lights I Was Hoping I.


In my research, i saw several mentions that dodge liked to use a purple wire for the reverse lamp circuit. Web what is the wire color for reverse lights on a 07 dodge ram 1500? Web 2 18 lb/yl color of wire (light blue with yellow tracer) gauge of wire (18 gauge) part of main circuit (varies depending on equipment) main circuit.

One Wire Is Power, One Allows It To Start In Park Or Neutral And The Other Is For The Reverse.


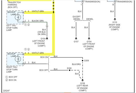
Pay later or over time with affirm. However, there are some general color codes that. I attached the wiring schematic for the backup lamp.

Web On The Switch (Left Rear Corner On Transmission) There Are Three Wires.


Web color code wiring for 2007 dodge 3500 4x4 tail lights and reverse light read full answer be the first to answer sep 16, 2016 • dodge ram 3500 cars & trucks Larger diameter green should be the trailer brake wire from the. Web the wire colors used in dodge ram tail light wiring can vary depending on the model and year of the vehicle.

However, I Wouldn't Recommend Taking This As Gospel.


Ram year 2012 engine hemi 5.7 i'm hooking up my double din and. Web #1 mikeg senior member joined jan 4, 2013 posts 633 reaction score 176 location livonia la. Web 1 reply jacobandnickolas expert hi, the power to the reverse lamps is a white wire with a light green tracer.

Light Switches, Wiring & Accessories;